Product Summary
The BM80A-048L-050F60 is a integrated power module with 300 Watts power consumption. There are 48V and 300V two kinds input voltages. There is only one output.
Parametrics
Absolute maximum ratings: (1)Operating temperature (baseplate): -20℃ to +85℃; (2)Storage temperature: -40℃ to +105℃; (3)Overtemperature protection: 90℃ typical; (4)MTBF:> 1 million hours (50℃ baseplate); (5)Input Range: 180 to 400 VDC or 36 to 72 VDC; (6)Efficiency: 83% typical (5V @ 60A); (7)Voltage Adjust: 80 to 120% Vo; (8)Enable: TTL compatible (low to enable); (9)Current Limit Adjust: 20 to 100% Io; (10)Clock Input (external sync): 3.3 to 5.5Vp-p @ 1MHz ± 10%; (11)(internal clock): 4.5Vp-p typical @ 1MHz ± 0.5%; (12)Power Good/Identification: High (Vo) = power good; (13)Monitor Output: 10 mV/°K (2.73V = 0℃); (14)Current Monitor: Output 0 to 1mA (1 mA = 100% Io rated); (15)Protection Adjust: 110 to 150% Vo linear programming; (16)Load Regulation: 0.1% typical down to no load; (17)Line Regulation: 0.02% typical; (18)Noise/Ripple: 50mV typical; (19)Remote sense: Up to 0.5V.
Features
Features: (1)300W Continuous power at 85℃ baseplate temperature; (2)54W/in3 (3.3W/cm3); (3)High efficiency - 83% at full rated output; (4)1MHz Fixed frequency; (5)Low output ripple and noise; (6)Excellent transient response; (7)Safety isolated low voltage interface with ALPTM linear control; (8)High reliability - over 1 million hours MTBF; (9)Wide input voltage range; (10)Parallelable with accurate current sharing.
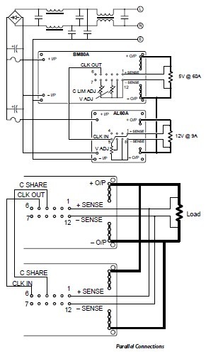
Diagrams

| Image | Part No | Mfg | Description | ![]() |
Pricing (USD) |
Quantity | ||||
|---|---|---|---|---|---|---|---|---|---|---|
![]() |
![]() BM80A-048L-050F60 |
![]() |
![]() CONV DC-DC 300W 48VIN 5.0V 60A |
![]() Data Sheet |
![]() Negotiable |
|
||||
| Image | Part No | Mfg | Description | ![]() |
Pricing (USD) |
Quantity | ||||
![]() |
![]() BM80 |
![]() Other |
![]() |
![]() Data Sheet |
![]() Negotiable |
|
||||
![]() |
![]() BM80/2 |
![]() Megger |
![]() Insulation Testers / Megohmmeters A/D Hand-Held Tester Multimeter |
![]() Data Sheet |
![]() Negotiable |
|
||||
![]() |
![]() BM80A-048L-033F70 |
![]() |
![]() CONV DC-DC 300W 48VIN 3.3V 70A |
![]() Data Sheet |
![]() Negotiable |
|
||||
![]() |
![]() BM80A-048L-050F60 |
![]() |
![]() CONV DC-DC 300W 48VIN 5.0V 60A |
![]() Data Sheet |
![]() Negotiable |
|
||||
![]() |
![]() BM80A-300L-022F75 |
![]() |
![]() CONV DC-DC 300W 300VIN 2.2V 75A |
![]() Data Sheet |
![]() Negotiable |
|
||||
![]() |
![]() BM80A-300L-022F85 |
![]() |
![]() CONV DC-DC 300W 300VIN 2.2V 85A |
![]() Data Sheet |
![]() Negotiable |
|
||||
(China (Mainland))







